خط إنتاج نترات الكالسيوم والأمونيوم(من 100,000 إلى 500,000 طن في السنة) Calcium Ammonium Nitrate Production Line
نظام متكامل لإنتاج سماد نترات الأمونيوم الكالسيوم (CAN)
- الطاقة الإنتاجية: من 100,000 إلى 500,000 طن في السنة
- جودة المنتج: يتوافق مع معيار HG/T 3790-2016 نترات الكالسيوم والأمونيوم للاستخدام الزراعي
يمكن إنتاج نترات الأمونيوم والكالسيوم باستخدام طريقتين صناعيتين رئيسيتين:
- عملية إنتاج كمنتج ثانوي من إنتاج النيتروفوسفات
- عملية الخلط (نترات الأمونيوم - كربونات الكالسيوم)
- عملية إنتاج كمنتج ثانوي
- عملية الخلط
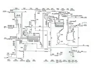
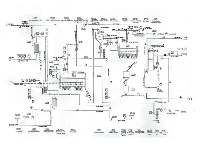
- المواد الخام
في عملية إنتاج المنتجات الثانوية من النيتروفوسفات، يعالج معدن الفوسفات بحمض النيتريك لإنتاج سماد النيتروفوسفات. يبرد سائل الهضم الحمضي الناتج، تتبلور نترات الكالسيوم رباعية الهيدرات. تتفاعل البلورات بعد ذلك مع ثاني أكسيد الكربون في مُحَوِّل، حيث تحدث عمليتا الأمونيا والكربنة.
يعالج المعلق الناتج من نترات الأمونيوم وكربونات الكالسيوم من خلال التبخير، والتركيز، والتحبيب، والتجفيف، والتبريد، والغربلة، والتغليف، والتعبئة، لإنتاج نترات أمونيوم الكالسيوم بنسبة نيتروجين تبلغ حوالي 21 wt%.
تتكون عملية خلط نترات الأمونيوم وكربونات الكالسيوم من الخطوات الرئيسية التالية: تبخير الأمونيا السائلة، تفاعل التعادل، التنظيف بالبخار، التبخير والتركيز، الخلط الميكانيكي، التحبيب، التجفيف، التبريد، الغربلة، التغليف، والتعبئة.
التفاعلات الكيميائية الرئيسيةCaCO3+2HNO3=Ca(NO3)2+CO2+H2O+Q
HNO₃+NH₃=NH₄NO₃+Q
- خزان تخزين الأمونيا الغازية
- مفاعل التعادل
- برج تنقية البخار
- خزان التبخير الأولي
- مبخر نترات الأمونيوم الأولي
- فاصل التبخير الأولي
- مكثف التبخير الأولي
- مبخر نترات الأمونيوم النهائي
- مبرد مكثفات العملية
- خزان التعادل
- خزان محلول نترات الأمونيوم
- خزان مكثفات التبخير
- خزان صهر نترات الأمونيوم
- جهاز تنقية التبخير النهائي
- خزان سائل تدوير التنقية
- مضخة محلول نترات الأمونيوم
- منفاخ التبخير النهائي
- مروحة السحب المستحث
- سخان هواء التبخير النهائي
- برج تنقية غازات التجفيف
- خزان الخلط
- محرك تقليب خزان الخلط
- محبب ثنائي المحور
- مبرد رأسي
- مضخة الملاط
- غربال اهتزازي
- آلة التغليف
- فاصل إعصاري
- الحالة الفيزيائية: سائلة
- الضغط: من 9 إلى 14 بار (A)
- درجة الحرارة: من 22 إلى 35 درجة مئوية
- محتوى الأمونيا: لا يقل عن 99.5 wt%
- نسبة الزيت: لا يزيد عن 10 جزء في المليون (≤10ppm (wt.))
- نسبة الماء: لا تزيد عن 0.5 wt%
- التركيز: 65-68 wt%
- أكاسيد النيتروجين (as NO₂): لا يزيد عن 100 جزء في المليون (ppm)
- الضغط: لا يقل عن 8 بار (A)
- درجة الحرارة: 30 درجة مئوية
- الكلوريد (Cl⁻): لا يزيد عن 1 جزء في المليون (ppm)
- ثاني أكسيد السيليكون (SiO₂): لا يزيد عن 1 جزء في المليون (ppm)
- CaCO₃: ≥90 wt%
- CaO: ≥50 wt%
- حجم الجسيمات: من 25 إلى 150 ميكرومتر
شركة Delandi (Nantong) Machinery تكرس جهودها لتطوير صناعة الأسمدة، مع التركيز على تصميم العمليات، وتصنيع معدات الإنتاج، وتحسين أداء الإنتاج لمشاريع تصنيع الأسمدة. نحن نجمع فريق من المهنيين ذوي الخبرة والمعرفة التقنية العميقة والخبرة الطويلة في هذا المجال.
